柴油發電機控制屏組成結構、作用及操作原理圖
柴油發電機組是由柴油機、發電機、控制器、控制屏等部件組成,今天頂博電力廠家小編重點為您介紹關于控制屏的組成部分及操作原理圖。
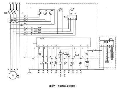
一般控制屏面板上都會裝有電壓表、電流表、頻率變、功率表、各種類型開關與各種指示燈等。除此之外,頂博電力發電機組控制屏還由電壓調節器、硅整流二極管、變阻器、自動空氣開關和電流互感器等部件組成。這種是普通控制屏組成結構,還有更為復雜控制屏內部還要安裝過載及短路保護裝置、電子調速器、可控硅、繼電器以及各種保險裝置和小型變壓器等電氣設備。
自動控制屏采用可編程PLC控制,除了具備自啟動機組的各項功能外,還可按負荷大小自動增減機組、故障自動處理、自動記錄打印機組運行報表和故障情況,對機組實行全面自動控制。

1.電壓表 2.頻率表 3.電流表 4.電壓轉換開關 5.計時器 6.501K控制 7.水溫表8.機油壓力表

1.緊急停機 2.油壓過低 3.水溫過高 4.超速 5.充電機故障 6.鑰匙開關:停止/運行位/起動位
柴油發電機組開機停機都通過操作501K進行。

開機:待一切開機準備工作就緒后,將電鑰匙擰至運行位,然后擰至啟動位,則啟動馬達運轉約2-4秒,柴油機運轉,松手鑰匙開關自動回至運行位,啟動成功。通過調速器或電子調速器將發電機組調至額定轉速。
停機:鑰匙擰至OFF位。
轉換開關:通過擰轉換開關可以選擇不同相電壓與線電壓。
以上關于“柴油發電機組控制屏組成結構、作用及操作原理圖”內容介紹由頂博電力發電機廠家為您搜集分享,希望對大家有幫助。更多相關資訊歡迎關注本網站:www.w283.cn 頂博電力長期供應高品質的上柴、濰柴、康明斯、沃爾沃、玉柴等柴油發電機組,這些品牌正規授權品牌供應廠商,廠家直發除了省去中間商價格費用,而且品質保障,讓您買的放心,用得安心!
推薦文章
- 靜音型發電機組選購指南——頂博靜音箱式發電機組,讓電力供應安靜如交談 2025-12-11
- 頂博靜音式發電機組:如何在市政限噪要求下保障電力供應? 2025-12-10
- 發電機組全功率段覆蓋:頂博為不同規模企業量身定制的電力解決方案 2025-12-09
- 企業備用電源怎么選?收藏這份5大發電機組場景適配清單,看完就知道怎么選 2025-12-05
- 老板必看!對照這個關鍵點,選對柴油發電機組 2025-12-04
- 康明斯移動拖車式柴油發機組:應急救援與臨時供電的優選解決方案 2025-12-03
- 別再手動巡檢了!康明斯智能化柴油發電機組助你實現遠程管控 2025-12-02
- 客戶證言:在海拔5000米,-40℃的極限環境,我們為何只信賴康明斯? 2025-12-01
- 頂博這臺康明斯發電機,憑什么能用近20年?答案馬上揭曉! 2025-11-28
- 同樣是發電機,為什么康明斯發電機組用了近20年,仍能保存穩定? 2025-11-28






桂公網安備45010702002247